相关产品推荐
产品详情
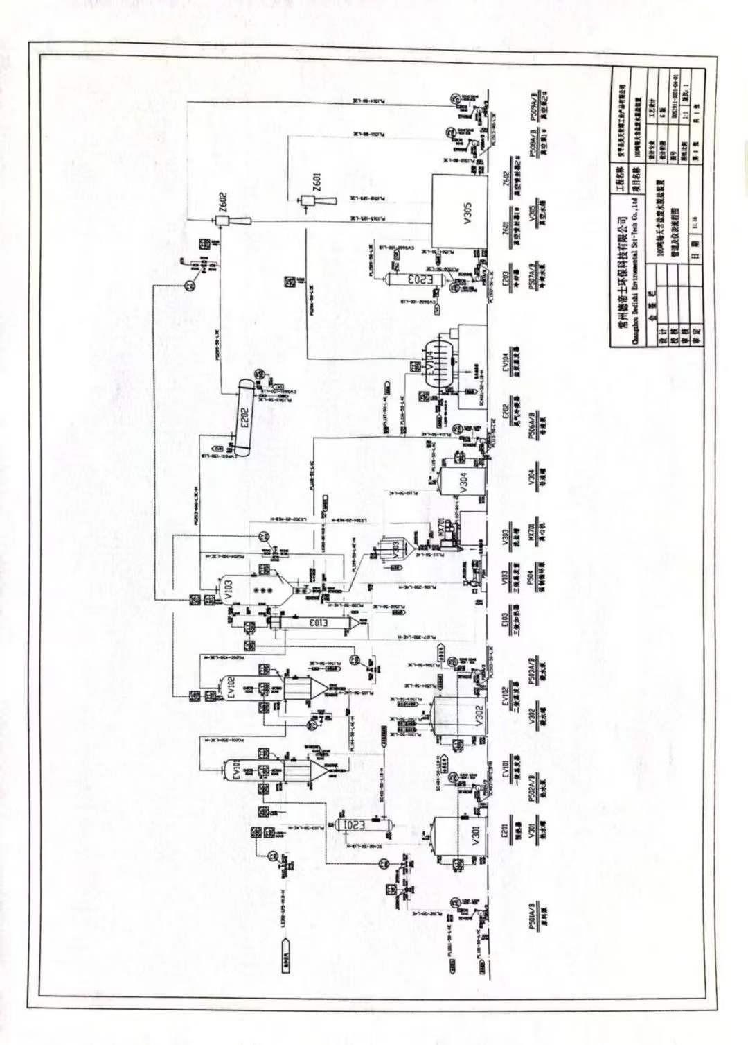
_新定3效6吨强制循环蒸发器一套出售,新定3效6吨强制循环蒸发器一套,主体材质2205,在台位,附件齐全 有意者电联!
温馨提示:
平台货源均为卖方告知或由会员自行发布,建议您在购买商品前当面验货再交易,谨防交易风险。









14220/元